针对发酵气(酒精、啤酒等) 的二氧化碳回收,目前市场上有多种成熟的商业化技术与定制化的发酵气二氧化碳回收设备,核心目标是将发酵副产物转化为高纯度(通常≥99.99%)的二氧化碳资源。

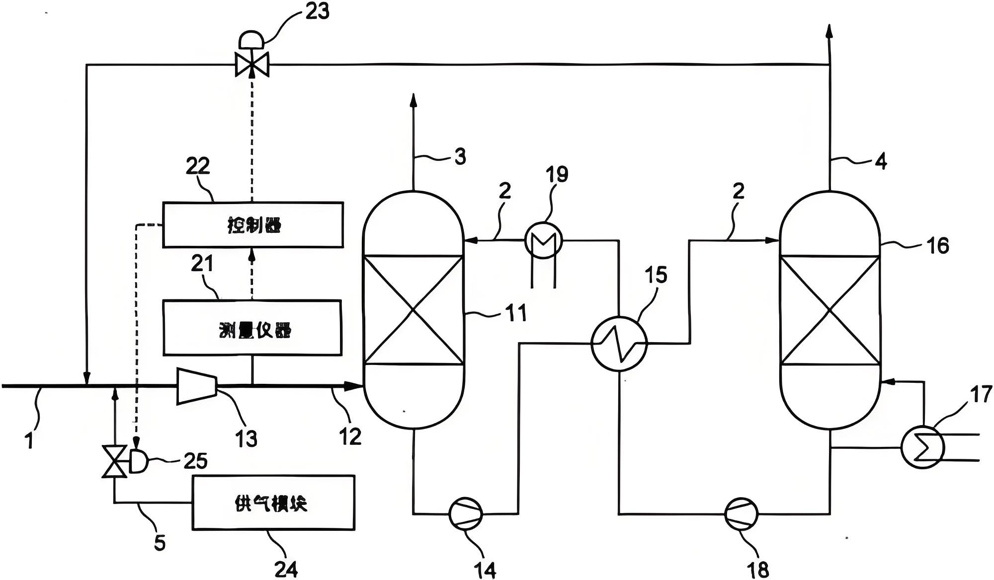
发酵气二氧化碳回收系统工艺图
发酵气二氧化碳回收设备的核心工艺与设备组成:
一个完整的回收系统通常包含以下单元,具体组合因技术路线而异:
预处理单元:去除发酵气中的泡沫、醇类、醛类等杂质,常用设备包括除沫器、水洗/洗涤塔。
压缩单元:提高气体压力,为后续净化液化做准备。采用变频压缩机有助于节能。
净化与干燥单元:进一步去除残余杂质和水汽,常用吸附剂(如活性炭、分子筛)。
液化与提纯单元:核心环节。气体被冷却液化,再通过精馏塔等设备分离不凝气体,得到高纯液体二氧化碳。
储存与控制系统:液体二氧化碳储存在压力罐中。现代系统通常为全自动控制。
如何进行技术与设备选型
选择时,可以基于以下几个维度评估:
产出需求:明确对二氧化碳的纯度(工业级/食品级)、最终形态(液态/气态)、日产量的要求,这是决定技术路线的根本。
初始气源:分析发酵气的二氧化碳浓度、压力、杂质成分和含量。高浓度(如啤酒发酵)适合液化或吸附精馏;浓度较低或波动大时,可考虑变压吸附或固碳胺技术。
成本与能效:评估发酵气二氧化碳回收设备初始投资、运行能耗(电、冷、热)、维护复杂度及成本。吸附法通常能耗较低;液化法则能获得更高纯度产品。
场地与扩展:考虑发酵气二氧化碳回收设备的占地面积、模块化程度,以及未来是否需扩大产能。新兴的固碳胺技术模块化程度高,安装灵活。